



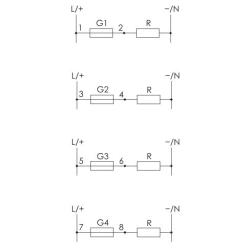
Czterogniazdowy. Moduł bezpiecznikowy służy do zabezpieczenia odbiorników elektrycznych przed skutkami wzrostu prądu ponad wartość nominalną prądu zabezpieczanego odbiornika.
Moduł bezpiecznikowy. Czterogniazdowy.
Przeznaczenie:
Moduł bezpiecznikowy służy do zabezpieczenia odbiorników elektrycznych przed skutkami wzrostu prądu ponad wartość nominalną prądu zabezpieczanego odbiornika.
Działanie:
Zadziałanie bezpiecznika (przepalenie wkładki topikowej) sygnalizowane jest świeceniem LED czerwonej.
Dane techniczne:
Brak recenzji użytkowników.